Autor Wątek: [Sonata EF] Sonata EF Licznik - problem z kontrolką  (Przeczytany 7578 razy)

0 użytkowników i 1 Gość przegląda ten wątek.

Offline arioso

  • HKP
  • **
  • Wiadomości: 7
[Sonata EF] Sonata EF Licznik - problem z kontrolką
« dnia: 25 Lipiec 2013, 21:38:04 »
Witam, na forum jestem od niedawna i jakoś nie miałem okazji nigdzie jeszcze się udzielać. Mam pewien problem z kontrolką rezerwy, otóż od jakiegoś dłuższego czasu nie działa. Sprawdzałem już czy żarówka nie jest przepalona oraz czy ścieżki w liczniku są w porządku. Wszystko jest tak jak powinno być. Moje pytanie brzmi gdzie może leżeć tego problem? Dodam, że kiedyś jak jechałem to na jakieś 10 minut się włączyła.
Sprawdzając ścieżki zauważyłem również, że oryginalnie nie ma żarówki CHECK ENGINE, jest zaklejona taśmą, czy tak powinno być? oraz, że mam wstawioną żarówkę w miejsce SPORT/CRUISE? Co to może oznaczać?
Z góry przepraszam za jakiekolwiek błędy i dziękuje za odpowiedzi :)


Offline arioso

  • HKP
  • **
  • Wiadomości: 7
[Sonata EF] Sonata EF Licznik - problem z kontrolką
« Odpowiedź #2 dnia: 25 Lipiec 2013, 21:58:53 »
Wielkie dzięki za pomoc z problemem kontrolki. W najbliższych dniach postaram się go wymienić. A co do reszty pytań masz może jakieś propozycje?

Offline kosmos2011

  • Giełda
  • ***
  • Wiadomości: 8169
[Sonata EF] Sonata EF Licznik - problem z kontrolką
« Odpowiedź #3 dnia: 25 Lipiec 2013, 22:19:24 »
Jednak jest termistor. Można jeszcze obejrzeć kostki JI02 i JM06. Stawiałbym jednak na termistor.






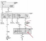
Ze schematu wynika że kontrolka MIL była tylko w egzemplarzach na Australię (w Coupe Rd też nie było fabrycznie zamontowanej żarówki), a przecież na forum są posiadacze EF którym kontrolka działa. Sąsiad posiada EF 05/1999 i diagnostyka przez OBD2 działa. Kup ELM 327 może się przydać do samodzielnej diagnostyki. Jeśli chcesz to podłącz sobie żarówkę jeśli jest reszta instalacji wg schematu na ostatnim zdjęciu jeśli nie ma to wystarczy podłączyć dwa przewody (do bezpiecznika nr 10 i do komputera kostka C45-2 pin 3.

Ze strony http://doc.hyundai-autoclub.ru/sonata/ ściągnij plik o nazwie "Electrical Troubleshooting Manual 1999" i tam masz schemat całej instalacji elektrycznej od EF.
Kontrolka CRUISE jest od tempomatu czy na kierownicy masz przyciski (SET, COAST) po prawej stronie.

Offline arioso

  • HKP
  • **
  • Wiadomości: 7
[Sonata EF] Sonata EF Licznik - problem z kontrolką
« Odpowiedź #4 dnia: 25 Lipiec 2013, 23:05:10 »
No właśnie nie mam, więc dziwi mnie po co jest zamontowana oryginalnie ta żarówka. Może to mieć coś wspólnego z wtyczką bez przycisku zamontowaną zaraz obok regulacji nachylenia świateł obok lewarka?

Offline kosmos2011

  • Giełda
  • ***
  • Wiadomości: 8169
[Sonata EF] Sonata EF Licznik - problem z kontrolką
« Odpowiedź #5 dnia: 25 Lipiec 2013, 23:24:39 »
Obok regulacji świateł jest przycisk TCS  kontroli trakcji, a do tego są osobne kontrolki.


Offline arioso

  • HKP
  • **
  • Wiadomości: 7
[Sonata EF] Sonata EF Licznik - problem z kontrolką
« Odpowiedź #6 dnia: 27 Lipiec 2013, 00:16:23 »
Czyli te kable są puszczone tylko i wyłącznie na zapas? nie oznacza to, że może być taka funkcja w samochodzie?

Offline kosmos2011

  • Giełda
  • ***
  • Wiadomości: 8169
[Sonata EF] Sonata EF Licznik - problem z kontrolką
« Odpowiedź #7 dnia: 30 Lipiec 2013, 18:28:39 »
Trzeba by było wymienić moduł ABS na taki z kontrolą trakcji 58920-38100 + 95660-38200 http://blog.naver.com/PostView.nhn?blogId=bbh5453&logNo=140171775714
Ze strony http://doc.hyundai-autoclub.ru/sonata/ pobierz "Shop Manual 1999" i tam będzie Bra.pdf z opisem ABS+TCS.